Hazardous Area Classification by Risk Evaluation (Based on IEC 60079-10-1Edition 3.0)

 Summary  

A detailed risk assessment for hazardous areas involves calculating and assessing risks in a more detailed and quantitative manner than previous methods, based on the latest IEC 60079-10-1 Edition3.0, for areas where flammable vapors or combustible gases may reach concentrations posing an explosion hazard. This allows hazardous areas to be defined more closely aligned with actual operational conditions.

《IEC 60079-10-1 Edition3.0≫

 Benefits of Risk Assessment   

  1. Reduction of Hazardous Area
    A reasonable hazard distance can be set based on actual risk conditions, enabling the review and reduction of hazardous areas.

  2. Evaluation of primary grades of releases
    For primary grades of releases, although specific calculation methods are not described in IEC Ed 3.0, it is possible to determine reasonably classify hazardous areas by considering risk assessment method and actual phenomena.

  3. Securing explosion-proof areas in indoor facilities
    Risk assessments for indoor facilities shall be conducted based on IEC60079-10 Edition3.0. It is also possible to specify ventilation system requirements for establishing non-hazardous areas

  4. Enhancing safety awareness and effective implementation of safety training
    By comprehensively identifying release sources and conducting quantitative risk assessments, hazardous areas can be visualized, enabling awareness of these areas and effective implementation of safety training.



 What can be achieved by securing non-hazardous areas 

This risk assessment is used in the following cases. If you are thinking of using non-explosion-proof equipment or reviewing hazardous areas at hazardous materials facilities, please take advantage of our precise risk assessment of hazardous areas.

  1. Enhanced operational efficiency through the expanded use of smartphones and tablets
    Smartphones and tablet terminals have been introduced to improve the efficiency and reduce the burden of on-site work, such as viewing information at the site, sharing and reporting information immediately, and digitizing work records, and to ensure the safety of workers by carrying vital sensors.

  2. Automation and labor-saving through sensor and camera installation, and accident prevention
    By installing sensors and cameras at the site and continuously acquiring information, it is possible to automate and digitize data of work that was previously performed by workers. The data obtained can be analyzed and diagnosed to detect abnormalities at an early stage and help prevent accidents and malfunctions. In addition, alert functions by intrusion detection can be used to prevent accidental intrusion into hazardous areas.

  3. Fixed equipment that cannot be made explosion-proof can be installed due to securing non-hazardous areas through out all zones
    Conditions for securing non-hazardous areas (such as necessary ventilation conditions and allowable leakage volumes) can be studied, and fixed equipment that cannot be explosion-proof can be installed.

  4. Expansion of hot work areas and leveling of maintenance work
    Expanding the non-hazardous area will allow for hot work in routine maintenance, resulting in a reduced burden of turnaround maintenance and leveling of maintenance work.

  5. Promoting the use of drones
    There is a need to use drones in hazardous material facilities as an alternative to inspection work in high places that require scaffolding, etc. and for diagnosis of abnormalities by image analysis of on-board cameras. 

  6. Reduction of maintenance costs
    By expanding the non-hazardous area, inexpensive non-explosion-proof equipment can be selected when updating equipment, etc. contributing to reduction of maintenance costs. 

 Establishment of system for evaluation to meet customer needs 

The risk assessment based on IEC Ed3.0 requires a high level of expertise to consider engineering considerations such as chemical engineering, thermodynamics, and fluid dynamics in setting the physical properties, leakage rates, evaporation rates, etc. It is also expected to take a considerable amount of time just to evaluate one case. The implementation of several hundred cases to comprehensively evaluate the entire facility would be a very time-consuming and labor-intensive work.

We have already established the system that can accurately and efficiently conduct risk assessments that require expertise. We will strongly support HAC to meet the needs of our clients in timely manner.

 Catalog 


The catalog for risk assessment is available here. 
Click the image on the right to proceed to the catalog download page.         

 

Scroll to top

 Previous and IEC Ed.3.0 method 

  1. Previous method 

    The explosion-proof area was used to be determined according to the sample figures shown below based on API RP500, or 505 and NFPA497.

    API 500 NFPA 497

  2. IEC Ed.3.0 method

    Compared to the previous method, the method of determination of explosion proof area had drastically changed. What used to be a sample figures as published by the NFPA and API had been changed to a method of individually risk assessment by quantifying the amount of leakage and the degree of diffusion. Until now, since the sample figures described above was used, if it is a flammable dangerous substance, the dangerous zone is set almost uniformly, not limited to the evaluation of its vapor pressure, molecular weight, and possibility of leakage. Therefore, the entire section with plant equipment was often set as a dangerous area.


    IEC Ed 3.0 presents criteria for evaluating risk (suggested values of ventilation level such as leak size and wind), evaluates risk for each case, and determines whether it is a hazardous or a non-hazardous area. This has made it possible, and as a result, the range of non-hazardous areas has often increased. If it is determined to be a hazardous area, the range (hazardous distance) can also be read from the graph.   

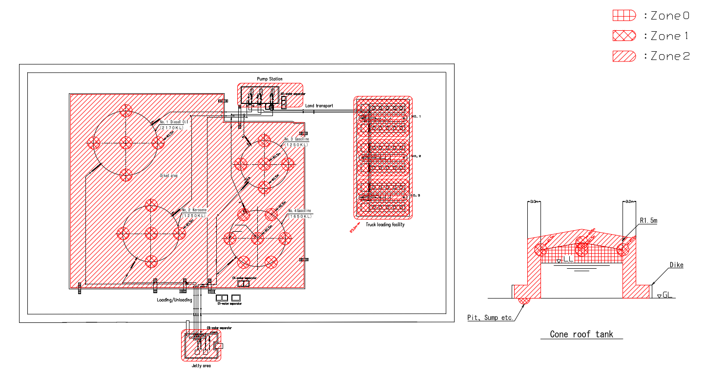
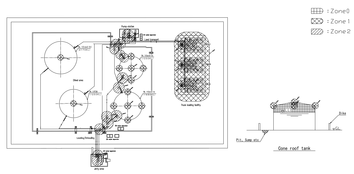
 Reducing Hazardous Areas through Risk Assessment 

  1. Outdoor facilities

    【Previous method】
    Regardless of the substances handled or operating conditions, the entire facility is uniformly designated as a hazardous area.

    【IEC Ed3.0 method】
    Conductiong detailed risk assessment for each individual case,  it becomes possible to determine whether hazardous areas can be reclassified as non-hazardous.  As a result, the scope of non-hazardous areas has often expanded.
    Comparing the area classification drawings of the previous method and IEC Ed3.0 method, it shows the following points.

    ・For vents in the primary grade of release, some hazardous areas remain for highly volatile substances (such as gasoline in the diagram below).  However, for kerosene or light oil, non-hazardous areas are expanded.

    ・For secondary grade of release, hazardous areas remain around valves, pumps, and other components in gasoline piping lines. However, these areas are confined within the surrounding hazard distances, and the entire oil containment dike is not set as a hazardous area. A large non-hazardous area is secured.

    ・Some hazardous areas remain at the jetty area and loading/unloading area, they have been reduced compared to the previous method.


  2. Indoor facilities

【Previous method】
The entire area is a hazardous area.


【IEC Ed3.0 method】
Conductiong detailed risk assessment for each individual case,  it becomes possible to determine whether hazardous areas can be reclassified as non-hazardous.  As a result, the scope of non-hazardous areas has often expanded.

Ventilation Review
It is allowing for increased capacity and faster air exchange rates indoor facilities. This reduces residual hazardous zones and enables the entire indoor area to be designated as non-hazardous.

Installation of local exhaust ventilation
If the local exhaust ventilation is installed around the localized hazardous spot, it can set the area as non-hazardousincrease by increasing the ventilation rate locally .


 Key points for non-hazardous areas 

•Chemical properties of substances
Most areas become non-hazardous areas depending on the fluid handled (e.g. kerosene).

•Within oil dike of oil terminals and refuelling facilities
Most areas within the dike become non-hazardous areas, excluding areas around fittings, vents and pits.

•Adoption of equipment designed to prevent leakage
Adoption of equipment such as leak-proof canned pumps and bellows-type valves.

Scroll to top

 

 Applicable Scope of Hazardous Area Classification 

We perform risk evaluation for items and complex conditions for which specific calculation methods are not described in IEC Ed3.0 by conducting engineering studies such as chemical engineering, thermodynamics, fluid dynamics, etc.

Item FPEC coverage Explanation
1.Evaluable substances
  • Gas:
    hydrogen, methane, etc.
  • Flammable liquids
  • Liquefied gas:
    propane, butane, etc.
  • Low temperature liquefied gas:
    LNG, liquefied hydrogen, etc.
  • Multi-component fluid:
    mixture of multiple flammable materials, such as solvent mixtures, etc.
  • Inert gases, non-volatile liquids, solids, fluids containing water (e.g., paints, research samples, etc.)
  • While IEC Ed3.0 describes calculation methods for gas release and evaporation form non-boiling liquids, there is no specific description of flash gas release and evaporation from boiling liquid etc. Based on the actual phenomenon at the time of leakage, we perform flash calculations, heat balance calculations, etc., and evaluate the risk.
  • In the case of multi-component fluids, the physical properties of the mixture are estimated and then risk evaluation is performed.
  • If inert gases, non-volatile liquids, solids, and water are included, the non-volatile components are considered and then risk evaluation is performed.
  • It is also possible to evaluate hydrogen with special handling conditions such as cryogenic temperatures.
2.Source of release
  • Continuous grade of release
  • Primary grade of release
  • Secondary grade of release
  • Not limited to secondary grade of releases, but also continuous and primary grade of release can be supported.
  • Since there are various cases of primary grade of release, and evaluation methods are examined each time based on actual phenomena. 
    For evaluation examples, please refer to Section 8 of "Application to actual analysis". 
3.Outdoor/Indoor
  • Outdoor
  • Indoor
  • For indoor, we also perform risk evaluations based on IEC Ed3.0.
  • We can also provide you with the necessary ventilation system requirements to make it a non-hazardous area indoors.
4.Boiling / Non-Boiling liquid
  • Non-Boiling liquid, which does not reach the boiling point and/or is not affected by heat from the surroundings.
  • Boiling liquid, which reaches the boiling point and/or is affected by heat from the surroundings such as ground, etc.
  • Since IEC Ed3.0 does not describe the specific calculation method for boiling liquid, we perform a heat balance calculation and perform risk evaluation.
  • If the leaking liquid is flashed, we perform a flash calculation.
5.Supported Industries
  • We can support a wide range of industries in accordance with IEC Ed3.0.
  • Please see our experiences in the "Experiences " tab.
  • There are some industries to which IEC Ed3.0 does not apply, but we will support any industry where IEC Ed3.0 applies, so please contact us.

 

 Application to actual analysis 

  1. Since the case released in the gas state can be easily calculated according to the standard, the risk evaluation could be carried out without much difficulty.

  2. The case that liquid leaks, liquid pool is made on the ground and liquid evaporates is difficult.

    1. For the cases that liquid pool is non-boiling and no thermodynamic input is required from the surface on which the liquid is spilt
      • Since the evaporation rate calculation is based on mass transfer calculation by wind, we calculate the evaporation rate based on the formula specified by IEC Ed 3.0.
      • We set the leakage duration in this case according to the actual conditions such as process conditions and on-site patrol with reference to API.

    2. For the cases that liquid pool is boiling, or thermodynamic input is required from the surface on which the liquid is spilt
      • Since IEC Ed3.0 does not stipulate the evaporation rate regarding boiling liquids and thermodynamic input, we calculate it with heat balance calculation methods with solar heat, atmosphere, ground, etc. adopted by the ALOHA program developed by U.S. NOAA (National Oceanic & Atmospheric Administration) and EPA (Environmental Protection Agency).

    3. For the cases that leaked liquid is flashed
      • Since IEC Ed3.0 does not stipulate the evaporation rate in this case as above, we calculate flash rate with flash calculation and evaporation rate of the remaining liquid pool with heat balance calculation methods. Note that the hazardous distance cannot be calculated unless the amount of flash gas and evaporative gas are separately calculated.

  3. Estimating the physical properties of leaked liquids are also important for the risk assessment. The properties must be calculated at each temperature and physical property estimation method must also be utilized.

    1. Pure component liquid
      • Specific heat at constant pressure of gas and liquid, specific heat ratio, density, latent heat of vaporization, vapor pressure, etc.
      • Vapor pressure is calculated from the Antoine coefficient.

    2. Multiple component liquid
      It is more complicated, since compositional variations must be considered.
      • Specific heat at constant pressure of gas and liquid, specific heat ratio, compression factor, density, latent heat of vaporization, vapor pressure, molecular weight, lower explosion limit(LEL), boiling point, liquid composition, etc.
      • For the vapor pressure, the partial pressure of each component is calculated from the Antoine coefficient, and Raoult's law is applied to obtain the partial pressure of the multicomponent system.
      • The LEL is calculated by Le Chatelier's law.
      • If the multiple component liquid contains water, the flash and evaporation calculations must include water in the calculations, but the properties such as molecular weight, gas density, LEL and the calculation of the volumetric release characteristic of the source must exclude water.

  4. Regarding leakage from flanges, IEC Ed 3.0 indicates the range of the leakage port area, but we divide the range into 4 parts based on the (operating pressure / rated pressure) ratio and determine the appropriate value.

  5. The suggested value of the leak port area differs depending on whether or not the leak port area may expand in the event of a leak, but we decided it in consideration of the maintenance conditions, the age of plant construction, operating pressure, in sound velocity or not, etc. 

  6. If the outdoor ventilation velocities are applied form actual measured values, it should be assessed as the velocity that is exceeded 95% of the time by IEC Ed3.0. Note that applying mean wind velocity as the ventilation velocity may underestimate the risk evaluation.

  7. Hazardous area
    The spatial shape of the hazardous area for each release source is determined by selecting from the spatial shapes of hazardous areas defined by IEC Ed3.0 according to the leakage and evaporation conditions of the leaked liquid.

     

  8. Since primary grades of releases are various depending on how to handle hazardous materials, the rate of gas release or evaporation must be calculated on a case-by-case basis.

    [Evaluation examples for primary grades of releases]

    1. Tank vent
          Estimation of gas release rate by gas phase space expansion
      • Assumed that the little remaining liquid is in vapor-liquid equilibrium at that temperature when a tank is almost empty and the gas volume is maximum. The heat balance with solar heat to a tank roof and a sidewall, radiant heat from the tank, convective heat transfer by wind, etc.is calculated. The rate of temperature rise in the gas phase in the tank is calculated, and then the release rate of the vent gas is obtained from the volume expansion rate of the gas phase.
        The solar heat is determined by the latitude and longitude of the location of the tank, the date, and the altitude of the sun. By calculating the change over time in the gas release rates, we can learn the change in the hazardous area over time.


        Estimation of boiling evaporation rate by yank side wall temperature
      • Assumed that the liquid in tank is heated by the through-flow heat of the tank side wall in the case of a full tank.If the temperature of the tank side wall is below the boiling point of the liquid, the heat input is used to increase the whole liquid temperature. If the temperature reaches the boiling point, all the heat input is used to evaporate the liquid and the gas release rate is calculated.
        In the case of floating roof tanks, since there is almost no space in the gas phase , only boiling evaporation is considered without considering gas phase space expansion.
        As above, by calculating the change over time of the altitude of the sun, we can learn the change in the hazardous area over time.




    2. Evaporation from open surfaces
      When evaporating from a liquid surface that is open to the atmosphere, check the operating conditions of the liquid and the presence or absence of wind on the liquid surface (e.g. if the liquid surface is deep in the containers, less wind blows.), and then determine the gas release rate by mass transfer calculation or heat balance calculation.


    3. Evaporation from painted surfaces
      Assumed that a paint is applied evenly at one time on the painted surface, and then volatile components evaporate from the surface. As a risk assessment, this is the maximum rate of gas release and will be considered as a stricter assessment.


    4. Mixing liquids in open vessels
      Assumed that the most volatile liquid (liquid 1) is in the open vessel and then the other liquid (liquid 2) is poured in it. So, the evaporated gas from the liquid 1 is released with the same volume of the liquid 2 poured from the vessel.
      The gas release rate in this case is determined by the concentration of the gas evaporated from the liquid 1, the poured volume and poured duration of the liquid 2.


  9. Secondary grade of releases is those that infrequently occur during normal operation and is basically the following types of fittings as indicated in IEC Ed 3.0.
    1. Flanges with compressed fibre gasket or similar

    2. Flanges with spiral wound gasket or similar

    3. Ring type joint connections

    4. Small bore connections up to 50 mm

    5. Valve stem packings

    6. Pressure relief valves

    7. Pump and compressor shaft seals

  10. In addition to Section 9, Secondary grade of releases is considered leaks associated with human error, depending on the work situation at the hazardous material facilities.
    As an example, there are cases where a hazardous material container (200-litre drum, 18-litre drum, etc.) being transported to a manufacturing site is accidentally tipped over, resulting in leaks.
    In this case, we assume that the entire volume in the container leaks at one time and evaporates from the surface of the spread liquid pool.
    If the leakage amount is large, the area is often classified as a hazardous area. If the area is to be classified as a non-hazardous area, It is necessary to consider measures to prevent containers from tipping over or to change to containers with smaller capacities.

  11. In any case, it is important to show how to determine the values in the risk assessment as required by IEC Ed 3.0.
    For each assessment case, we summarize the risk evaluation results in the table below, and the details of the risk evaluation are clearly recorded. (Below samples are about equipment handling LPG. Click on each picture to enlarge.)
Sample of record (1/2) Sample of record (2/2)

Scroll to top

 Evaluation Results  

The documents of evaluation results are below.

  1. Evaluation results report which may be used for application to authorities having jurisdiction.
  2. Summary table of evaluation results
  3. Individual evaluation result
  4. Area classification Diagram

 Display of hazardous areas on plot plans  

We will show the result of HAC on the plot plan using the following two methods: “Superimposed display of 3D shapes” and “Display in plot plan and elevation.”

  1. Superimposed display of 3D shapes

    If you provide us with CAD data of piping diagrams, etc. that clearly show the locations of flanges, valves, etc., which are the sources of leakage, we can show the spatial shapes of hazardous areas as shown in the following figures.
    Even where there are a number of leakage sources comprising the hazardous area, by superimposing the areas of individual sources, you can recognize the hazardous areas of the entire facility, and clarify areas where non-explosion-proof equipment can be used according to the actual operation of the facility.
    It is also expected to be used in fields where spatial location information is required, such as safe flight planning of drones and the application of automatic flight functions in the future.

    [3D display on 3D plot plan]
    (Click on the picture to enlarge)
    [2D display on 3D plot plan]
    (Click on the picture to enlarge)
    3-3d 2-3d

     

    [2D display on 2D plot plan]
    (Click on the picture to enlarge)


  2.  Display in plot plans and elevations
    In the case of many sources of leakage, the hazardous area can be displayed in plot plans and elevations for each type of leakage source, such as flanges and valves under the same operating conditions and fluids. The specific locations of the leakage sources are indicated using tables or other means.
    If leakage sources are few and limited, the hazardous area of each leakage source is displayed in plot plans and elevations.
    * Please refer to "Display in plot plans and elevations" below.
     

 

Scroll to top

 Experiences 

The industries that we have supported and consulted with so far are as follows. If you have equipment that handles flammable liquids or gases, you can take advantage of our precise risk assessment of hazardous areas. If you are specifically considering reviewing your explosion-proof area, please contact us.

  1. Petroleum Products Plants
  2. Petrochemical Plants 
  3. Oil Terminals
  4. Various chemical manufacturing plants
  5. Plastic Molding Plants
  6. Semiconductor related plants
  7. GX (hydrogen, etc.)
  8. Paint shops
  9. Paint and Ink manufacturing plants, Printing plants.
  10. Cleaning process with organic solvents
  11. Airport Refueling Facilities (Aircraft Refueling Facilities in Kansai International Airports)
  12. Research Institutes, etc.

 

 

Scroll to top

   Workflow   

The workflow for HAC is shown in the figure below. We will proceed with the analysis based on the documents you provide. If we have any questions, we will confirm the details by web conference, telephone, e-mail, etc.  and then request photos for additional information as necessary.

We may propose an on-site survey only if further confirmation is necessary.

workflow